成人做爰黄A片免费视频网站野外,成人免费看片APP下载,成人做爰A片免费看黄冈白狐影院,成人做爰黄级A片免费看土方,成人做爰A片AAA毛真人,成人做爰A片免费看网站性晶

技術熱線: 4007-888-234

基于EN8F152芯片的GPS車輛跟蹤系統單片機方案

更新時間: 2020-08-04
閱讀量:8150

  基于EN8F152單片機開發的GPS車輛跟蹤系統,可實時跟蹤車輛的位置。通過該系統,利用智能手機或任何其他計算機網絡系統查看車輛情況。

  目前,市場上的GPS車輛跟蹤系統很多,但這些系統的成本往往都比較高。為此,英銳恩開發了新的GPS車輛跟蹤系統方案。該方案的看門狗芯片(復位芯片)為EN8F152,可通過全球定位系統告知車輛的確切位置和行駛方向。

timg.jpg

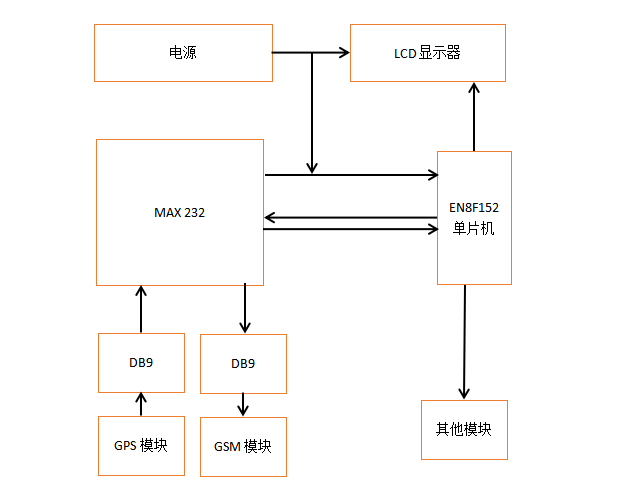
  該系統通過變壓器、橋式整流器和電壓調節器上電。另外,MAX232主要用于GPS、GSM調制解調器和EN8F152之間的通信,并且該通信通過連接器DB9完成。LCD顯示器在該單片機開發方案中用于查看車輛的準確位置和數據或信息。GSM調制解調器則是用于通過智能手機獲取有關車輛的信息或數據。

  一、基于EN8F152芯片的GPS車輛跟蹤系統方案的原理

  該GPS車輛跟蹤系統原理如下:

GPS方案原理圖.png

  二、GPS車輛跟蹤系統組件

  該GPS車輛跟蹤系統包含以下組件:

  1.電源;

  2.液晶顯示器;

  3.MAX232;

  4.單片機EN8F152;

  5.GPS模塊;

  6.GSM模塊;

  7.DB9。

  電源:GPS車輛跟蹤系統通過12V直流電供電,由于單片機、LCD顯示器和MAX232工作在5V,因此需要將電壓通過穩壓器調節到5V。

  LCD顯示器:在該GPS車輛跟蹤系統方案中,使用16×2LCD顯示器來顯示車輛數據或信息。該LCD顯示器通過LM7805電壓調節器供電,并與EN8F152單片機連接,EN8F152單片機則向LCD顯示器提供數據或信息。

  MAX232:MAX232是由一個16引腳集成DIP封裝的芯片,由三個主要模塊組成,由5V直流電源供電。在該系統中,GPS模塊和GSM模塊與EN8F152單片機連接,需要借助MAX232芯片。該芯片主要用于GPS模塊、GSM模塊和EN8F152單片機之間的進行通信,作為看門狗復位芯片使用。MAX232是雙驅動器IC,既可以發送,也可以接收來自GPS、GSM模塊或EN8F152單片機的信號。

  EN8F152單片機:在該GPS車輛跟蹤系統方案中,EN8F152單片機主要用于該系統的復位芯片,即看門狗芯片。

  GPS模塊:在該GPS車輛跟蹤系統方案中,GPS模塊僅用于識別車輛的確切位置。它通過圍繞整個地球旋轉的地球衛星以經度和緯度的形式獲取車輛信息,然后通過MAX232將此信息發送到微控制器。

  GSM模塊:在該GPS車輛跟蹤系統方案中,GSM模塊僅用于將車輛信息或數據發送到用戶的手機上,然后通過MAX232從EN8F152單片機獲取信息或數據

  DB9:DB9只是一個9針連接器,僅用于兩個設備之間的串行通信。在該GPS車輛跟蹤系統方案中,DB9主要用于MAX232和GPS、GSM兩個模塊之間的連接。

  三、該GPS車輛跟蹤系統方案的優勢

  該GPS車輛跟蹤系統應用和優勢包括:

  1.該系統對喜歡使用GPS追蹤車輛位置的人來說非常實用。

  2.該方案也可用于跟蹤公共汽車,小轎車和摩托車。

  3.通過使用該系統,可以防止車輛被盜。

  4.該系統非常易于安裝。

  5.該系統成本更低,更可靠。

  6.此外,該方案的簡化版本也可適用于寵物定位,防止寵物走失。


  EN8F152單片機詳細資料,請下載EN8F152單片機-256 EEPROM數據手冊查看。

欢迎光临: 阳谷县| 繁昌县| 九龙城区| 灌云县| 鄂州市| 沙坪坝区| 平山县| 兰溪市| 丰顺县| 金平| 门源| 芜湖县| 康马县| 方山县| 新化县| 亚东县| 景谷| 宜兴市| 镇江市| 嫩江县| 昆山市| 肇东市| 满洲里市| 定南县| 新余市| 旅游| 沈阳市| 定南县| 海城市| 青田县| 浦江县| 瑞安市| 嘉定区| 新平| 洛扎县| 岑溪市| 伊川县| 凤台县| 高雄市| 海口市| 曲周县|